工作時間 周一至周六 8:00-17:00
JX-13信號繼電器應用于直流操作保護線路中,作為信號指示器用。繼電器由電流或電壓動作,燈光信號、磁保持,手復歸或電復歸,可靠性好。
JX-13信號繼電器用途
JX-13信號繼電器應用于直流操作保護線路中,作為信號指示器用。繼電器由電流或電壓動作,燈光信號、磁保持,手復歸或電復歸,可靠性好。
JX-13信號繼電器工作原理

繼電器由光電耦合器和電阻等器件組成采樣檢測回路。當被測信號到達一定值時,光耦開通,開通信號經一個運算放大器放大,推動后級
出回路,使出口繼電器動作。并由自保持回路進行自保持,在啟動回路信號消失后繼電器依然處于動作狀態,只有在按下復歸按鈕或在復歸施加復歸電壓后,繼電器方可返回。
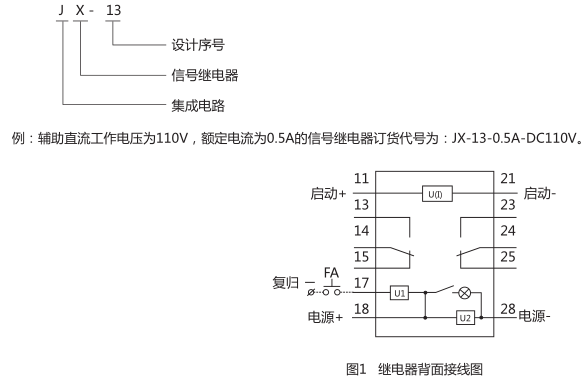
JX-13信號繼電器型號含義

JX-13信號繼電器觸點形式
繼電器提供二付轉換觸點。燈光信號,磁保持,手動和電動復歸。
JX-13信號繼電器技術數據
1、繼電器動作電流不大于90%額定值,對0.01A~1A規格的繼電器,最大允許電流2A,對4A規格的繼電器,最大允許電流5A,
在最大電流時,繼電器的啟動回路壓降不超過2V。
2、動作時間
繼電器動作時間不大于15ms。
3、功率消耗
繼電器直流回路功率消耗:
220V:動作前不大于2W,動作時(信號消失時)功率消耗不大于7.5W。動作后(保持時)功率消耗不大于4W;
110V:動作前不大于1.5W,動作時(信號消失時)功率消耗不大于5W。動作后(保持時)功率消耗不大于2.5W;
48V:動作前不大于0.5W,動作時(信號消失時)功率消耗不大于3.5W。動作后(保持時)功率消耗不大于1.5W;
啟動回路功耗:對電壓型繼電器不大于2W,對電流型繼電器在額定電流下,啟動回路壓降不超過1.7V。
4、觸點斷開容量
a)直流電路:在電流不大于2A,電壓不大于250V的條件下,對外輸出觸點能斷開時間常數為5ms±0.75ms的直流有感負荷30W。
B)交流電路:在電流不大于1A,電壓不大于250V的條件下,對外輸出觸點能斷開功率因數cosφ0.4±0.1的電路的負荷250VA。
5、介質強度
繼電器各導電電路對外露非帶電金屬部分及外殼之間,輸入電路對觸點之間,應能承受2kV(有效值),50Hz的交流試驗電壓,歷時
1min試驗,而無絕緣擊穿及閃絡現象。
6、工作條件
a)使用地點不允許有爆炸危險的介質,周圍介質中不含有腐蝕金屬和破壞絕緣的氣體及導電介質,不允許充滿水蒸氣和有較嚴重的
霉菌存在;
b)使用地點不允許有較強的振動和沖擊;
c)使用地點應具有防御雨、雪、風、沙的設施;
d)使用地點不允許超過1.5mT的外磁感應強度。
7、電氣抗干擾
繼電器應符合GB7261和GB6261《靜態繼電器及保護裝置的電氣抗干擾試驗》。
JX-13信號繼電器外形及開孔尺寸

礦山冶金
化工、化肥、水泥、紡織
能源、環保
機械電子
火電、水電
造紙、制糖、制藥
市政基礎建設
原料、鋼鐵
上一篇:JX-G靜態信號繼電器
下一篇:JX-11靜態信號繼電器

